World-Leading Hydraulic System Designers


1.jpg

At SAIVS, we ensure that our hydraulics system design meets all the functional requirements of your application safely and efficiently

We bring innovative hydraulics solutions to reality with well designed hydraulic systems. 

Using tailored components, equipment, skills and know how, we design your hydraulic system to your exact requirements, 

aided by intuitive softwares.  This means our system designs factor in hydraulic system components only from the world’s leading 

hydraulic manufacturers.A few examples include agriculture, manufacturing, automotive, pulp & paper, entertainment, power generation, 

aviation, construction and maritime, among others.

fakuan1.jpg

The primary components used when designing your basic hydraulic system are cylinders, motors, pumps, accumulators (reservoirs), valves, filters and actuators. We stock and use all components, including those not listed here, to ensure an optimised, highly functional hydraulic system that meets your expectations.


  • Experienced & knowledgeable design engineers & technicians

  • Intuitive software that facilitates optimal assembly system layout

  • Systems designed to exact specifications 

  • 30+ experienced engineers with more than 20+ design experience

  • Strong manufacture capacity to facilitate fast delivery


Hydraulic System Designers.jpg

Hydraulic System Designers2.jpg

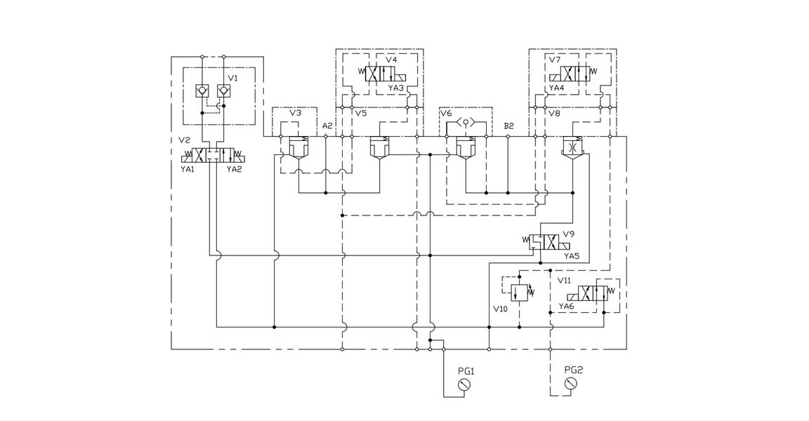
Hydraulic system design drawings

At SAIVS, we offer a wide range of standard models and sizes of all hydraulic components, 

from motors and pumps to valves and hoses. 

The large inventory we hold means delivery is always quick. 

Whether you need individual components or a whole hydraulic system, 

get in touch with us and our team of specialists will be more than happy to help.


PROVIDING EXCELLENT SOLUTIONS BY SAIVS™


Speak to one of our experts today to learn more about our products solutions.


Request a Quote